$25.00
Manufacturer
John DeereDocument Type
Technical ManualLanguage
EnglishType of Equipment
Lawn TractorIllustrated factory Technical Manual for John Deere Lawn Tractors Models X110, X120 and X140.
This manual will assist you in diagnosing, and repairing for your lawn tractor.
You can use a Windows, Mac, or Android device to view this manual. You only need to have a PDF reader installed.
Covered Models:
X110
X120
X140
Format: PDF, 276 pages
Language: English
Publication Date: 01 Nov 2009
Table of Contents:
Introduction
Manual Description
Safety
Specifications and Information
Table of Contents
Fastener Torques
General Information
Serial Number Locations
Engine - Single Cylinder
Table of Contents
Specifications
Diagnostics
Tests and Adjustments
Repair
Engine - V-Twin
Table of Contents
Specifications
Diagnostics
Test and Adjustments
Repair
Electrical
Table of Contents
General Information
Specifications
Component Location
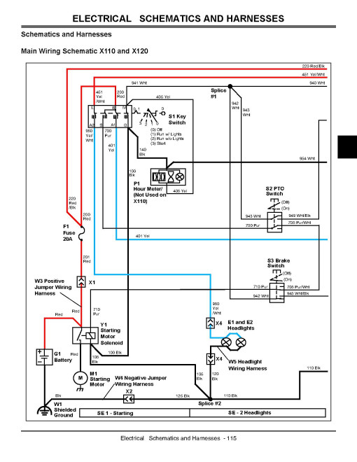
Schematics and Harnesses
Diagnostics and Operation
Tests and Adjustments
Power Train - Hydrostatic
Table of Contents
Specifications
Components
Theory of Operation
Diagnostics
Tests and Adjustments
Repair
Steering
Table of Contents
Specifications
Component Location
Tests and Adjustments
Repair
Brakes
Table of Contents
Specifications
Component Location
Tests and Adjustments
Repair
Attachments
Table of Contents
Specifications
Component Location
Diagnostics
Tests and Adjustments
Repair
Miscellaneous
Table of Contents
Specifications
Tests and Adjustments
Repair
Index
This manual will assist you in diagnosing, and repairing for your lawn tractor.
You can use a Windows, Mac, or Android device to view this manual. You only need to have a PDF reader installed.
Covered Models:
X110
X120
X140
Format: PDF, 276 pages
Language: English
Publication Date: 01 Nov 2009
Table of Contents:
Introduction
Manual Description
Safety
Specifications and Information
Table of Contents
Fastener Torques
General Information
Serial Number Locations
Engine - Single Cylinder
Table of Contents
Specifications
Diagnostics
Tests and Adjustments
Repair
Engine - V-Twin
Table of Contents
Specifications
Diagnostics
Test and Adjustments
Repair
Electrical
Table of Contents
General Information
Specifications
Component Location
Schematics and Harnesses
Diagnostics and Operation
Tests and Adjustments
Power Train - Hydrostatic
Table of Contents
Specifications
Components
Theory of Operation
Diagnostics
Tests and Adjustments
Repair
Steering
Table of Contents
Specifications
Component Location
Tests and Adjustments
Repair
Brakes
Table of Contents
Specifications
Component Location
Tests and Adjustments
Repair
Attachments
Table of Contents
Specifications
Component Location
Diagnostics
Tests and Adjustments
Repair
Miscellaneous
Table of Contents
Specifications
Tests and Adjustments
Repair
Index
General
Manufacturer
John DeereDocument Type
Technical ManualLanguage
EnglishType of Equipment
Lawn TractorReviews: 0
There are no reviews for this product.
Questions: 0
No questions about this product.
Similar Products
